숙성고기의 모든 것 16

3.5 건조숙성(특허받은 서동한우 소고기 건조숙성 방법)

3.5 건조숙성(특허받은 서동한우 소고기 건조숙성 방법)

2015년 5월 14일 특허 등록된 서동한우의 소고기 건조숙성(Dry Aging)법을 요약 설명함으로 현재 각자 논의되고 있는 건조숙성(Dry Aging)에 대한 방법을 설명하기로 하자.

서동한우에서는 저온에서 건조숙성(Dry Aging)을 거친 소고기를 고온에서 일정 기간 건조숙성(Dry Aging)함으로써 소고기의 심부까지 숙성되도록 하여 소고기의 맛과 향을 더욱 풍부하게 하는 소고기 건조숙성(Dry Aging) 방법에 대한 특허를 가지고 있다.

소고기 건조숙성(Dry Aging) 방법에 있어서, 도축한 소고기를 포장하지 않은 상태로 숙성실에 저장하면서 온도를 1~5℃, 습도를 70~85%로 유지하고, 통풍이 잘되도록 한 상태에서 14~40일간 건조숙성(Dry Aging) 하는 제1 건조숙성(Dry Aging) 단계와 제1 건조숙성(Dry Aging) 단계를 거친 숙성된 소고기를 숙성실에 저장하면서, 온도를 10~20℃로 올리고, 습도를 70~85%로 유지하며, 통풍이 잘되도록 한 상태에서 2~3일간 건조숙성(Dry Aging)하는 제2 건조숙성(Dry Aging) 단계와 제2 건조숙성(Dry Aging) 단계를 거친 숙성된 소고기를 숙성실에 저장하면서, 온도를 1~5℃로, 습도를 70~85%로 유지하고, 통풍이 잘되도록 한 상태에서 2~10일간 건조숙성(Dry Aging)하는 제3 건조숙성(Dry Aging) 단계를 포함하는 것을 특징으로 하는 소고기 건조숙성(Dry Aging) 방법으로 특허를 받았다.

종래 기술에 따른 소고기 건조숙성(Dry Aging) 방법은 저온에서 일정 시간 동안 숙성하면, 소고기의 겉이 마르고 껍질이 딱딱하게 되다. 그러면 숙성 초기에 영향을 주던 미생물이 더 이상 영향을 줄 수 없게 되므로 숙성기간이 길어져도 소고기의 심부까지 숙성되지 못하는 문제점이 있었다. 이러한 종래 기술의 문제점을 해결하기 위해 서동한우 건조숙성(Dry Aging)법은 건조숙성(Dry Aging) 기간 중에 온도를 고온으로 올려서 미생물의 작용을 활성화하여 소고기의 심부까지 숙성시켜서 육질을 최대한 연하게 하고 풍미를 극대화하는 소고기 건조 숙성(Dry Aging)법을 제공하는 것이다.

서동한우의 소고기 건조숙성(Dry Aging) 방법에 따르면, 고온 다습한 숙성 환경에 의해서 소고기의 표면이 부드러워지고 미생물과 효소의 작용이 활성화되어 소고기의 심부까지 숙성되어 육즙이 속으로 베어들어 특유의 향과 육즙을 머금고 있고 먹을 때 입안에서 사르르 녹을 정도로 부드럽고 많이 먹어도 질리지 않는 효과가 있다.


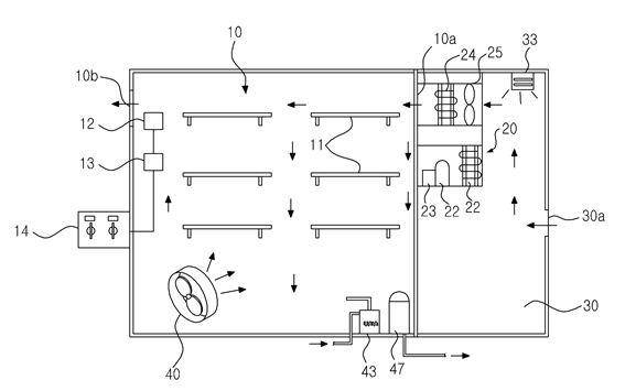
image06.png 그림6-1 건조 숙성실 평면도

그림 1은 소고기를 건조숙성하기 위한 숙성실의 예를 보여준다. 도시된 바와 같이, 소고기를 건조숙성(Dry Aging)하기 위한 숙성실(10)은, 일정한 크기의 내부 공간을 갖고 통풍이 잘되도록 공기 유입구(10a) 및 유출구(10b)가 구비된다. 그리고 숙성실(10) 내부에는 쇠고기를 걸거나 올릴 수 있도록 다수 개의 랙(11)이 수평으로 설치된다. 상기 랙(11)은 선반 형태로 벽면에 고정되거나 테이블 형태로 바닥에 놓일 수 있으며, 쇠고기에 바람이 잘 통하도록 그릴 형태로 이루어진다.

그리고 숙성실(10)의 내부에는 습도센서(12)와 온도센서(13)가 설치되어 있다. 따라서, 쇠고기의 건조숙성 조건에 적합하도록 습도센서(12)와 온도센서(13)에 의해 숙성실(10) 내부의 온도와 습도를 검출하여 숙성실(10) 내 부의 온도와 습도를 유지한다. 바람직하게, 숙성실(10)의 내부 또는 외부에 온도와 습도를 모니터하고 조절하기 위한 조작패널(14)이 설치되어 있다. 상기 조작패널(14)은 습도센서(12)와 온도센서(13)와 연결되어있고, 후술하는 냉기공급장치, 가습기 등과 전기적으로 연결되어있다. 따라서 사용자는 조작패널(14)을 이용하여 숙성실(11) 내부의 온도 및 습도를 소정 값으로 조절할 수 있다.

숙성실(10)에는 냉기공급장치(20)가 구비된다. 냉기공급장치(20)는 숙성실(10) 내의 온도를 낮추도록 숙성실(10) 내에 냉기를 공급하는 역할을 한다. 냉기공급장치(20)는 응축기(21), 압축기(22), 모터(23), 및 증발기(24)로 구성된다. 그리고 증발기(24)의 후방에는 냉기를 공급하기 위한 송풍팬(25)이 설치된다. 응축기(21)는 냉기를 발생시키는 냉매를 응축하고 압축기(22)는 냉매를 압축하여 응축기로 공급하게 된다. 그리고 모터(23)는 응축기(22)에 구동력을 제공하며, 증발기(24)는 응축된 냉매로부터 냉기를 발생시키게 된다. 증발기(24)에서 발생하는 냉기는 송풍기(25)를 통해서 숙성실(10) 내부로 유입된다. 바람직하게, 숙성실(10)의 일 측에는 완충실(30)이 구비된다. 완출실(30)은 외부의 공기를 유입시키기 위한 유입구(30a)가 형성되어 있다. 따라서 외부의 공기는 완충실(30)을 거쳐서 숙성실(10)로 유입되도록 한다.

냉기공급장치(20)는 완충실(30) 내에 구비된다. 이같이, 외부의 공기가 완충실(30)을 거쳐 숙성실(10)로 유입됨으로써 숙성실(10) 내의 온도가 급격히 올라거나 떨어지는 것을 방지한다. 또한, 상기 완충실(30)에는 자외선 살균기(33)를 설치하여 외부에서 유입되는 공기 중에 포함된 곰팡이나 미생물에 의한 오염을 차단한다. 숙성실(10) 내부에는 순환팬(40)이 설치된다. 순환팬(40)은 숙성실(10) 내의 풍량을 제어하여 숙성실(10) 내에 수납된 육류에 공급되는 냉기량, 제습량 및 가습량을 제어하여 숙성실(10)의 온도와 습도를 일정하게 유지하게 된다. 상기 순환팬(40)은 좌우로 회전하도록 하여 숙성실 내에 수납된 육류에 냉기를 골고루 공급할 수 있도록 한다. 또 숙성실(10)에는 가습기(45)와 제습기(47)가 구비된다. 가습기(45)는 저수통 내의 물을 가열 소독한 후 숙성실(10) 내에 가습하게 된다. 가습기(45)는 일정량의 물을 저수하는 저수통과 상기 저수통 내의 물을 가열하는 가열히터, 그리고 상기 가열히터에 의해서 발생하는 수증기를 상기 숙성실(10) 내로 공급하는 분사관 등으로 이루어진다. 따라서 가열히터는 숙성실(10) 내부의 가습시 물을 가열소독하여 수증기 상태로 숙성실(10) 내부에 공급함으로써, 급수의 오염에 의해 부패를 원천적으로 차단하여 육류의 2차 오염을 막게 된다.

제습기(47)는 숙성실(10) 내부에 설치되어 숙성실(10) 내를 제습하거나 숙성실(10) 내의 온도를 상승시킨다. 이러한 제습기(47)로는 전기히터를 사용하는 것이 바람직하다. 제습기(47)는 냉매를 이용하여 공기 중에 포함된 수분을 제습할 수도 있다.

냉기공급장치(20), 순환팬(40), 가습기(45) 및 제습기(47)는 조작패널(14)과 전기적으로 연결되어있다. 따라서 숙성실(10) 내부의 습도가 설정치 이하일 경우에는 조작패널(14)의 습도 컨트롤러에서 지시한 신호에 따라 가습기(45)의 가열히터가 작동하여 가습하고, 습도가 너무 높은 경우에는 제습기(47)의 히터나 냉각장치가 작동되어 공기 중의 수분을 제거하게 된다.

또한, 숙성실(10) 내부의 온도가 설정치 이상으로 올라가면 상기 냉기공급장치([0031] 20)를 작동시켜 냉기를 공급하고, 온도가 너무 올라가면 냉기의 공급을 중단한다. 또한, 숙성실(10) 내부의 온도를 급격히 높일 때는 송풍기(25)를 작동시켜서 외부의 공기를 주입하거나 제습기(47)의 히터(또는 별도의 히터)를 작동시켜서 온도를 올릴 수 있다.

그림 2는 특허 받은 서동한우 소고기 건조숙성 방법을 보여주는 개략적인 흐름도이다. 소고기 건조숙성 방법은, 크게 제1 건조숙성 단계, 제2 건조숙성 단계, 제3 건조숙성 단계 및 포장단계로 이루어진다.

제1 건조숙성 단계는, 도축한 소고기를 숙성실에 저장하면서 온도를 1~5℃로 유지하고, 습도를 70~85%로 유지하며, 통풍이 잘되도록 한 상태에서 14~40일간 건조숙성 하는 단계이다.

제2 건조숙성 단계는, 상기 제1 건조숙성 단계를 거친 소고기를 숙성실에 저장하면서, 온도를 10~20℃로 올리고, 습도를 70~85%로 유지하며, 통풍이 잘되도록 한 상태에서 2~3일간 건조숙성 하는 단계이다. 이어, 제3 건조숙성 단계는, 상기 제2 건조숙성 단계를 거친 소고기를 숙성실에 저장하면서, 온도를 1~5℃로 유지하고 습도를 70~85%로 유지하며, 통풍이 잘되도록 한 상태에서 2~10일간 건조숙성 하는 단계이다. 제3 건조숙성 단계를 거친 소고기는 발효된 표면을 깎아내고 그 속살만 적당한 크기로 절단한 후 포장지로 진공포장한다. 즉, 건조숙성이 완료된 소고기는 표면이 딱딱하게 굳어지고 색깔이 변하므로 표면을 깎아낸다. 그리고 숙성된 소고기가 공기와 접촉하면 빨리 변색하므로 포장지로 포장하여 보관한다.

image07.png 그림6-2 서동한우 숙성단계

이와 같이, 서동한우의 소고기 건조숙성 방법은, 쇠고기를 포장지로 포장하지 않은 상태로, 통풍이 잘되는 숙성실에 저장하여 숙성하는 것으로, 특히, 14일 이상 저온에서 건조숙성(제1 건조숙성 단계)한 소고기를 고온에서 재차 건조숙성(제2 건조숙성 단계)함으로써 소고기의 심부까지 숙성되도록 하는 것이다.

서동한우 소고기 숙성법의 특성은 14일 이상 1~5℃에서 건조 숙성된 쇠고기를 숙성온도를 10~20℃로 상승시켜서 미생물과 효소의 작용을 활성화하여 소고기의 표피뿐만 아니라 심부까지 숙성되도록 하여 맛과 향을 더욱 좋게 하는 것이다.

종래의 건조숙성 방법은 소고기의 표면이 딱딱하게 굳어지므로 숙성기간이 길어져도 쇠고기의 심부까지는 미생물이 침투하기 어려웠다. 따라서 서동한우 소고기 숙성법은 숙성온도를 10~20℃로 상승시키고, 습도를 85~90%로 올림으로써 딱딱한 표면을 부드럽게 하여 미생물이 소고기의 심부까지 침투할 수 있도록 한다.

image08.png 그림6-3 건조숙성 중의 온도의 습도의 변화

그림 3은 서동한우 소고기 건조숙성 방법에서의 온도와 습도의 변화를 보여주는 그래프이다. 이를 참조하여 서동한우 쇠고기 건조숙성 방법에 대해서 더욱 구체적으로 설명한다.

제1 건조숙성 단계는, 도축 일로부터 14~40일까지의 기간으로 숙성실에 저장하여 건조숙성하되, 상기 냉기공급장치(20)를 이용하여 숙성온도를 1~5℃로 유지하고, 가습기(45)와 제습기(47)를 이용하여 상대습도를 70~85%로 조절하며, 순환팬(40)을 이용하여 통풍이 원활하게 이루어지도록 한 상태에서 건조숙성하는 것이다. 도축 일로부터 3일 동안은 사후강직이 일어나고 사후강직 후에는 사후강직 해제 현상이 일어난다. 그리고 건조숙성이 시작되고 나서 처음에는 근육 사이에 존재하던 수분의 증발이 시작되며, 이 과정에서 고기 향과 맛이 농축된다.

숙성 중 고기 연화의 원인은 근소포체 유래의 프로테아제(protease)에 의해 근절을 구성하는 Z선이 부분적으로 절단되어 분절(fragmentation)되기 때문이다. 즉 분절과 근육구조 단백질인 악틴(actin) 및 미오신섬유(myosin filament) 사이의 결합력이 저하되어 발생하는 것이다.

또한, 고기의 연화와 동시에 근육에 존재하는 카뎁신(cathepsin) 효소에 의해 단백질이 가수분해되어 고기의 풍미를 향상시키는 유리아미노산과 펩타이드가 생성된다. 그리고 근육에 다량 존재하는 nucleotide인 ATP도 사후에 급속히 분해되어 inosinic acid와 inosine을 거쳐 hypoxanthine으로 되는데, 그 양이 적정하게 존재할 때 가장 풍미가 좋은 것으로 알려져 있다. 그 외에 숙성 중에는 고기의 pH가 상승하는 효과도 있다.

그다음 단계로 고기 자체의 효소가 근육조직을 파괴하면서 텐더라이징이 시작된다. 이 텐터라이징 과정은 처음 10일 내지 14일 동안 일어난다. 여기서, 건조숙성 된 고기는 보랏빛 적색을 띠고, 이 과정에 따른 수축(Shrink)이 10% 내지 15% 일어나게 된다.

숙성실(10)은 미생물이 번식하지 않을 정도의 온도(1~5℃)에서 약70~85%의 습도를 유지하는데 날짜에 따라 맛과 향의 진하게 되므로 건조숙성시키는 기간은 최소 2주에서 6주까지 길게는 8주까지 숙성시킬 수 있다. 이어서, 제2 건조숙성 단계는, 상기 제1 건조숙성 단계에서 숙성된 쇠고기를 2~3일 동안의 기간으로, 숙성 온도를 10~20℃, 상대습도를 70~80%로 유지하되 통풍이 잘되는 조건에서 건조 숙성시킨다. 즉, 송풍기(25)를 통해서 외부 공기를 주입하거나 히터를 가동하여 숙성실(10)의 온도를 10~20℃로 상승시킨다.

이같이 숙성온도를 올리는 것을 미생물과 효소의 작용을 활성화하기 위한 것이다. 일반적으로 미생물은 10 ℃ 이상에서 번식과 활동이 활발하게 이루어진다. 그러나 숙성실(10)의 온도가 20℃ 이상으로 올라가면 세균과 곰팡이가 번성하여 부패가 일어날 수 있다.

그리고 숙성기간은 최소 2일 이상으로 한다. 즉, 미생물과 효소가 충분히 작용하기 위해서는 최소 24시간 이상이 요구된다. 그러나 3일 이상 고온 다습한 환경에서 숙성할 경우 부패가 일어날 수 있으므로 3일을 넘지 않도록 한다.

숙성실의 습도는 70~80%로 유지하되, 제2 건조숙성 단계를 시작한 첫날에는 습도를 85~90%까지 올릴 수 있다. 이같이 다습한 조건에서는 딱딱해진 소고기의 표면이 수분을 흡수하여 부드럽게 된다. 따라서 공기 중의 미생물이 소고기의 심부까지 침투하여 숙성시킬 수 있게 된다. 그러나 다습한 상태에서는 부패현상이 나타날 수 있으므로 1일을 넘지 않도록 한다.

특히, 제2 건조숙성 단계에서는 고온 다습한 환경이므로 고기가 상하지 않도록 주의하여야 한다. 따라서 외부에서 유입되는 공기는 자외선 살균기를 통해서 소독한 후 유입되도록 한다.

제3 건조숙성 단계는, 상기 제2 건조숙성 단계에서 숙성된 소고기를 2~10일 동안의 기간으로 숙성온도 1~5℃, 상대습도 75~80%를 유지하고, 통풍이 잘되는 조건에서 숙성시킨다. 제3 건조숙성 단계는 미생물과 효소의 작용을 중단시켜 맛과 풍미를 잘 유지할 수 있도록 한다. 그러나 숙성기간이 필요 이상으로 길어지면 미생물의 번식과 지방의 산패로 오히려 육질을 저하될 수 있으므로 적당한 숙성기간을 지키는 것이 중요하다.

서동한우의 숙성법의 결과는 한우 등심을 장기 건조 숙성하였을 때, pH는 5.52에서 5.75로 0.23이 증가하였다. 이는 쇠고기의 경우 사후 1주 일 정도 pH가 최소로 저하되었다가 이후에 증가하는 일반적인 경향과 일치하는 것으로, pH의 증가는 보수성과 관련이 있다는 점을 고려해 볼 때, 장기간 건조숙성으로 인한 pH의 증가는 한우고기의 맛에 좋은 영향을 미치는 것으로 판단된다.

장시간의 건조숙성에 따라서 불포화지방산이 증가하였고, 유리 아미노산 함량이 평균 4배 증가하였으며, 특히 감칠맛과 관련이 있는 글루탐산 함량이 건조숙성 전에 비하여 최대 15배 증가하였다. 따라서 장기간 건조숙성한 쇠고기는 pH, 불포화지방산, 유리 아미노산 등이 복합적으로 작용하여 특유의 맛과 향을 내는 것으로 판단된다.

keyword
매거진의 이전글숙성고기의 모든 것 15